Việc tìm hiểu về sơ đồ dây điện máy phân phối (distributor) của Mazda 626 là vô cùng quan trọng đối với bất kỳ chủ xe nào muốn tự sửa chữa, bảo dưỡng hoặc khắc phục các sự cố liên quan đến hệ thống đánh lửa. Sơ đồ dây điện cung cấp cái nhìn trực quan về cách các thành phần điện tử kết nối với nhau, từ đó giúp xác định chính xác vị trí, chức năng của từng dây dẫn và linh kiện. Trong bài viết này, chúng ta sẽ đi sâu vào sơ đồ dây điện máy phân phối Mazda 626, phân tích các thành phần chính, cách đọc hiểu, các lỗi thường gặp và cách khắc phục, mang đến cho bạn kiến thức đầy đủ và hữu ích nhất.
Tóm Tắt Nhanh Các Bước Xử Lý Sơ Đồ Dây Điện Máy Phân Phối Mazda 626
Tổng quan nội dung
- 1 Tóm Tắt Nhanh Các Bước Xử Lý Sơ Đồ Dây Điện Máy Phân Phối Mazda 626
- 2 Hiểu Rõ Về Máy Phân Phối (Distributor) Trên Mazda 626
- 3 Cách Đọc Hiểu Sơ Đồ Dây Điện Máy Phân Phối Mazda 626
- 4 Các Vấn Đề Thường Gặp Với Máy Phân Phối Mazda 626 và Cách Khắc Phục Dựa Trên Sơ Đồ Dây
- 5 Sơ Đồ Dây Điện Máy Phân Phối Mazda 626 Cụ Thể (Ví Dụ Minh Họa)
- 6 Tầm Quan Trọng Của Việc Duy Trì Máy Phân Phối & Liên Kết Đến thienminh-autosafety.com
- 7 Kết Luận
- Xác định mục đích: Hiểu rõ bạn cần tìm sơ đồ cho đời xe và phiên bản động cơ cụ thể nào của Mazda 626.
- Tìm kiếm nguồn đáng tin cậy: Truy cập các diễn đàn xe hơi, website sửa chữa ô tô, sách hướng dẫn sửa chữa hoặc các trang web cung cấp tài liệu kỹ thuật ô tô uy tín.
- Hiểu ký hiệu: Làm quen với các ký hiệu điện tử phổ biến được sử dụng trong sơ đồ.
- Xác định vị trí máy phân phối: Nắm rõ vị trí của máy phân phối trên động cơ Mazda 626 của bạn.
- Đọc sơ đồ dây: Theo dõi từng đường dây từ máy phân phối đến các cảm biến, bộ đánh lửa, ECU và nguồn điện.
- Kiểm tra các kết nối: So sánh sơ đồ với thực tế để đảm bảo mọi kết nối đều đúng.
- Chẩn đoán sự cố: Sử dụng sơ đồ để khoanh vùng nguyên nhân khi có lỗi xảy ra.
Hiểu Rõ Về Máy Phân Phối (Distributor) Trên Mazda 626
Máy phân phối, hay còn gọi là bộ chia điện, là một bộ phận cốt lõi trong hệ thống đánh lửa của các xe ô tô sử dụng động cơ đốt trong, đặc biệt là các dòng xe cũ hơn như Mazda 626 trước thời đại hệ thống đánh lửa trực tiếp (Coil-on-Plug). Nhiệm vụ chính của máy phân phối là nhận tín hiệu điện áp cao từ bô-bin (ignition coil) và phân phối nó đến từng bugi theo đúng thứ tự và thời điểm thích hợp để đốt cháy hỗn hợp nhiên liệu – không khí trong mỗi xi-lanh.
Các Thành Phần Chính Của Máy Phân Phối

Có thể bạn quan tâm: Mazda 626 Clutch Disk Original: Lựa Chọn Tối Ưu Cho Xế Yêu Của Bạn
Một máy phân phối điển hình trên Mazda 626 thường bao gồm các bộ phận chính sau:
- Vỏ máy phân phối (Distributor Housing): Bao bọc và bảo vệ các bộ phận bên trong.
- Trục quay (Rotor): Quay theo trục cam hoặc trục khuỷu, chịu trách nhiệm dẫn điện áp cao từ bô-bin đến các chân tiếp xúc của dây cao áp.
- Nắp máy phân phối (Distributor Cap): Có các chân tiếp xúc (terminal) tương ứng với mỗi xi-lanh, nơi dây cao áp từ bugi được cắm vào.
- Cảm biến vị trí trục khuỷu/trục cam (Crankshaft/Camshaft Position Sensor – tùy đời xe): Một số đời Mazda 626 sử dụng cảm biến Hall-effect hoặc cảm biến quang điện bên trong máy phân phối để xác định vị trí và tốc độ quay của động cơ, gửi tín hiệu về Bộ điều khiển động cơ (ECU).
- Bộ điều chỉnh đánh lửa chân không (Vacuum Advance Unit): Điều chỉnh thời điểm đánh lửa dựa trên độ chân không trong đường ống nạp, giúp tối ưu hóa hiệu suất động cơ ở các dải vòng tua và tải khác nhau.
- Bộ điều chỉnh đánh lửa ly tâm (Centrifugal Advance Mechanism): Sử dụng các quả văng và lò xo để điều chỉnh thời điểm đánh lửa dựa trên vòng tua máy.
- Bô-bin đánh lửa (Ignition Coil): Mặc dù thường được đặt bên ngoài máy phân phối, bô-bin là nguồn phát điện áp cao mà máy phân phối sẽ phân phối đi.
Vai Trò Của Sơ Đồ Dây Điện Máy Phân Phối
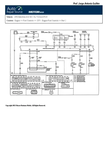
Sơ đồ dây điện máy phân phối Mazda 626 giống như một bản đồ chi tiết cho phép bạn theo dõi toàn bộ luồng điện trong hệ thống đánh lửa. Nó chỉ rõ:
- Màu sắc dây dẫn: Giúp nhận diện từng dây.
- Chân kết nối (Terminal): Chỉ ra dây nào cắm vào chân nào trên máy phân phối, bô-bin, ECU, cảm biến và các bộ phận khác.
- Chức năng của từng dây: Ví dụ: dây nguồn, dây tín hiệu cảm biến, dây điều khiển đánh lửa.
- Mối liên hệ giữa các thành phần: Cách máy phân phối tương tác với ECU và các bộ phận khác của hệ thống đánh lửa.
Việc có được sơ đồ dây điện chính xác là bước đầu tiên và quan trọng nhất để chẩn đoán và sửa chữa các vấn đề liên quan đến máy phân phối trên Mazda 626.
Cách Đọc Hiểu Sơ Đồ Dây Điện Máy Phân Phối Mazda 626

Có thể bạn quan tâm: Mazda 626 43s-7777 Đà Nẵng: Khám Phá Và Hành Trình Ý Nghĩa Đằng Sau Biển Số Độc Đáo
Để sử dụng sơ đồ dây điện một cách hiệu quả, bạn cần nắm vững một số nguyên tắc cơ bản:
- Xác định đời xe và loại động cơ: Mazda 626 có nhiều phiên bản và đời xe khác nhau, mỗi loại có thể có sơ đồ dây điện hơi khác biệt. Hãy đảm bảo bạn tìm được sơ đồ phù hợp với đời xe, dung tích động cơ và hệ thống phun xăng (nếu có) của chiếc Mazda 626 bạn đang sở hữu. Thông tin này thường có trên tem dán trong khoang động cơ hoặc trên giấy tờ xe.
- Tìm kiếm ký hiệu chuẩn: Các sơ đồ thường sử dụng các ký hiệu chuẩn cho dây dẫn, nguồn điện, đất (ground), cảm biến, công tắc, v.v. Hãy làm quen với các ký hiệu này.
- Theo dõi đường dây: Bắt đầu từ máy phân phối, sử dụng sơ đồ để theo dõi từng đường dây đến điểm cuối của nó. Chú ý đến màu sắc dây, số chân kết nối và tên của linh kiện mà nó kết nối đến.
- Hiểu về nguồn điện và đất (Ground): Các thành phần điện tử cần nguồn điện dương (+) và nối đất (ground – âm) để hoạt động. Sơ đồ sẽ chỉ rõ dây nào được nối với nguồn và dây nào nối với điểm tiếp đất trên khung xe hoặc động cơ.
- Phân biệt dây tín hiệu và dây nguồn: Dây nguồn thường mang điện áp lớn để cung cấp năng lượng cho các bộ phận, trong khi dây tín hiệu mang các xung điện áp nhỏ để truyền thông tin giữa các cảm biến, ECU và các module điều khiển.
- Tham khảo ghi chú: Đôi khi sơ đồ có các ghi chú hoặc chú thích giải thích chi tiết hơn về một số kết nối hoặc chức năng.
Ví dụ minh họa cách đọc:
Giả sử bạn thấy một đường dây màu đỏ (R) từ chân số 1 của máy phân phối nối với chân số 5 của ECU và được đánh dấu là “IGN SIGNAL”. Điều này có nghĩa là dây màu đỏ này mang tín hiệu đánh lửa từ máy phân phối đến ECU. Nếu dây này bị đứt hoặc chập chờn, ECU sẽ không nhận được tín hiệu đánh lửa và động cơ có thể không khởi động hoặc chạy không ổn định.
Liên kết hữu ích cho bạn:
Để có được sơ đồ chi tiết cho chiếc Mazda 626 của mình, bạn có thể tham khảo các nguồn sau:
Diễn đàn về Mazda: Các cộng đồng người dùng Mazda thường chia sẻ tài liệu sửa chữa.
Sách hướng dẫn sửa chữa (Repair Manuals): Tìm kiếm các sách như “Haynes Repair Manual” hoặc “Factory Service Manual” cho Mazda 626 đời xe của bạn.
Website cung cấp tài liệu kỹ thuật ô tô: Một số trang web chuyên cung cấp sơ đồ dây điện và hướng dẫn sửa chữa cho nhiều dòng xe.
Các Vấn Đề Thường Gặp Với Máy Phân Phối Mazda 626 và Cách Khắc Phục Dựa Trên Sơ Đồ Dây
Khi động cơ Mazda 626 gặp vấn đề liên quan đến hệ thống đánh lửa, máy phân phối là một trong những bộ phận cần được kiểm tra đầu tiên. Dưới đây là một số sự cố phổ biến và cách sử dụng sơ đồ dây điện để chẩn đoán:

Có thể bạn quan tâm: Mazda 626 1997 Hà Nội: Đánh Giá Chi Tiết & Kinh Nghiệm Tìm Mua Xe Cũ
1. Động Cơ Khó Khởi Động hoặc Không Khởi Động Được
Đây là triệu chứng phổ biến nhất khi có vấn đề với máy phân phối.
- Kiểm tra dây nguồn máy phân phối: Sử dụng đồng hồ đo điện (multimeter), kiểm tra xem có điện áp 12V đến chân nguồn của máy phân phối (thường là chân B+ trên bô-bin tích hợp hoặc chân nguồn của cảm biến bên trong máy phân phối) khi bật chìa khóa ở vị trí ON hay không. Sơ đồ dây sẽ chỉ rõ dây nào là dây nguồn và nó xuất phát từ đâu (thường là từ cầu chì hoặc rơ-le).
- Kiểm tra dây tín hiệu cảm biến: Nếu máy phân phối của bạn có cảm biến vị trí (Hall-effect hoặc quang điện), hãy kiểm tra tín hiệu đầu ra của nó khi trục quay máy phân phối chuyển động. Sơ đồ sẽ cho bạn biết dây tín hiệu đó là dây nào và bạn cần đo điện áp thay đổi như thế nào.
- Kiểm tra dây nối đất: Đảm bảo tất cả các dây nối đất (ground) từ máy phân phối hoặc bô-bin đều được kết nối chắc chắn với khung xe hoặc động cơ.
- Kiểm tra nắp và rôto: Mặc dù không trực tiếp liên quan đến sơ đồ dây điện, nhưng nắp máy phân phối bị nứt, ẩm ướt hoặc rôto bị cháy, gãy sẽ cản trở việc truyền điện áp cao.
2. Động Cơ Chạy Không Ổn Định, Bốc Khói, Hao Nhiên Liệu
Các vấn đề này có thể liên quan đến thời điểm đánh lửa sai.
- Kiểm tra bộ điều chỉnh chân không (Vacuum Advance): Nếu xe của bạn có bộ điều chỉnh chân không, hãy kiểm tra xem dây chân không có bị rò rỉ hoặc kết nối sai với đường ống nạp hay không. Sơ đồ sẽ chỉ rõ dây chân không này kết nối tới đâu. Lỗi ở bộ phận này có thể làm sai lệch thời điểm đánh lửa.
- Kiểm tra bộ điều chỉnh ly tâm (Centrifugal Advance): Lỗi cơ khí ở bộ phận này bên trong máy phân phối cũng gây ra vấn đề về thời điểm đánh lửa theo vòng tua.
- Kiểm tra tín hiệu từ cảm biến: Nếu cảm biến vị trí trục khuỷu/trục cam gặp vấn đề, ECU sẽ nhận sai thông tin và điều chỉnh thời điểm đánh lửa không chính xác. Sơ đồ dây điện giúp bạn xác định các dây tín hiệu này để kiểm tra.
3. Đèn Báo Check Engine Báo Lỗi
Nếu đèn Check Engine sáng, bạn cần sử dụng máy quét OBD-II để đọc mã lỗi. Các mã lỗi liên quan đến hệ thống đánh lửa thường có tiền tố là “P03xx”.

Có thể bạn quan tâm: Mazda 626 1.8 M 1982: Huyền Thoại Xe Nhật Bản Tái Hiện Ký Ức
- P0300 – P0308 (Misfire Detected): Lỗi bỏ máy ở một hoặc nhiều xi-lanh. Sơ đồ dây sẽ giúp bạn kiểm tra hệ thống đánh lửa của xi-lanh bị lỗi.
- P0335 – P0349 (Crankshaft/Camshaft Position Sensor Circuit): Lỗi liên quan đến cảm biến vị trí trục khuỷu hoặc trục cam. Sơ đồ giúp bạn xác định dây tín hiệu, dây nguồn và dây nối đất của cảm biến để kiểm tra.
- P0350 – P0362 (Ignition Coil Primary/Secondary Circuit): Lỗi mạch sơ cấp hoặc thứ cấp của bô-bin. Sơ đồ sẽ chỉ cho bạn dây kết nối từ ECU đến bô-bin và từ bô-bin đến máy phân phối (nếu bô-bin tích hợp).
Sau khi đọc mã lỗi, bạn sử dụng sơ đồ dây để xác định chính xác vị trí các dây cần kiểm tra, đo đạc điện áp, điện trở hoặc tín hiệu.
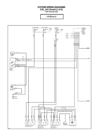
Sơ Đồ Dây Điện Máy Phân Phối Mazda 626 Cụ Thể (Ví Dụ Minh Họa)
Để cung cấp một cái nhìn cụ thể hơn, chúng ta sẽ xem xét một ví dụ minh họa về sơ đồ dây điện cho máy phân phối của một phiên bản Mazda 626 phổ biến. Lưu ý quan trọng: Sơ đồ dưới đây chỉ mang tính chất tham khảo và có thể khác biệt tùy thuộc vào đời xe, loại động cơ (ví dụ: 1.8L, 2.0L, 2.5L) và hệ thống quản lý động cơ (ví dụ: phun xăng điện tử EFI). Bạn BẮT BUỘC phải tham khảo sơ đồ chính xác cho xe của mình.
Giả sử chúng ta đang xem xét một máy phân phối có tích hợp bô-bin và cảm biến Hall-effect.
Sơ Đồ Minh Họa (Thường thấy trên Mazda 626 đời 1990s):
Máy Phân Phối (Distributor Assembly) – Các chân kết nối chính:
- Chân A (B+ / PWR): Nguồn điện 12V từ ắc quy (qua cầu chì/rơ-le) khi bật chìa khóa.
- Chân B (GND): Nối đất.
- Chân C (IGN OUT / Coil+): Đầu ra điện áp cao đến bô-bin (hoặc là đầu vào B+ của bô-bin nếu bô-bin ngoài).
- Chân D (TACH / RPM): Tín hiệu tốc độ động cơ (RPM) gửi đến ECU.
- Chân E (NE / CRANK): Tín hiệu vị trí trục khuỷu (từ cảm biến Hall-effect bên trong) gửi đến ECU.
- Chân F (IGF / IGN FEED): Tín hiệu phản hồi từ bô-bin đến ECU, xác nhận quá trình đánh lửa đã diễn ra.
Kết nối với ECU (Engine Control Unit):
- Dây từ chân E (NE/CRANK) của máy phân phối thường là dây Màu Xanh Lá Cây (Grn), kết nối với chân số 23 của ECU. Dây này cung cấp tín hiệu vị trí trục khuỷu.
- Dây từ chân D (TACH/RPM) của máy phân phối thường là dây Màu Trắng/Xanh Lá Cây (Wht/Grn), kết nối với chân số 15 của ECU. Dây này cung cấp tín hiệu tốc độ động cơ.
- Dây từ chân F (IGF/IGN FEED) của máy phân phối thường là dây Màu Vàng/Đỏ (Yel/Red), kết nối với chân số 16 của ECU. Dây này là tín hiệu phản hồi đánh lửa.
- Dây từ chân A (B+ / PWR) của máy phân phối (hoặc nguồn cấp cho bô-bin) thường là dây Màu Đỏ (Red), lấy nguồn trực tiếp từ hệ thống điện của xe.
- Dây từ chân B (GND) thường là dây Màu Đen (Blk), nối với điểm đất chung của khung xe.
Lưu ý quan trọng:
- Màu sắc dây và số chân ECU có thể thay đổi: Đây là ví dụ điển hình. Luôn đối chiếu với sơ đồ chính thức của nhà sản xuất cho đời xe cụ thể.
- Vị trí máy phân phối: Máy phân phối thường nằm ở phía trước hoặc bên cạnh động cơ, được dẫn động bởi trục cam.
- Bô-bin đánh lửa: Trên một số đời xe, bô-bin có thể tích hợp bên trong máy phân phối, trên các đời khác, nó được đặt riêng lẻ và kết nối với máy phân phối qua dây cao áp.
Cách sử dụng sơ đồ này:
- Khi có lỗi động cơ khó khởi động: Đầu tiên, kiểm tra dây nguồn (màu Đỏ) và dây nối đất (màu Đen) đến máy phân phối. Dùng đồng hồ đo để xem có điện áp 12V tại chân A khi bật chìa khóa không.
- Khi động cơ chạy không ổn định hoặc có mã lỗi liên quan đến cảm biến: Dùng đồng hồ đo kiểm tra tín hiệu từ dây Màu Xanh Lá Cây (NE/CRANK) và dây Màu Trắng/Xanh Lá Cây (TACH/RPM) khi động cơ quay. Bạn sẽ thấy điện áp thay đổi khi rôto quay. Nếu không có tín hiệu, có thể cảm biến bên trong máy phân phối bị lỗi hoặc dây dẫn bị đứt.
- Khi có mã lỗi P035x (Lỗi bô-bin): Kiểm tra dây kết nối từ ECU đến bô-bin (hoặc máy phân phối nếu bô-bin tích hợp) và dây phản hồi IGF (Màu Vàng/Đỏ).
Tầm Quan Trọng Của Việc Duy Trì Máy Phân Phối & Liên Kết Đến thienminh-autosafety.com

Việc hiểu rõ về sơ đồ dây điện máy phân phối Mazda 626 không chỉ giúp bạn tự sửa chữa mà còn nhấn mạnh tầm quan trọng của việc bảo dưỡng định kỳ hệ thống đánh lửa. Một máy phân phối hoạt động tốt, với các kết nối dây dẫn chắc chắn và chính xác, là yếu tố then chốt để động cơ hoạt động hiệu quả, tiết kiệm nhiên liệu và giảm thiểu khí thải.
Tại thienminh-autosafety.com, chúng tôi luôn cập nhật những thông tin hữu ích và đáng tin cậy nhất về các vấn đề liên quan đến xe hơi, bao gồm cả kỹ thuật sửa chữa và bảo dưỡng. Việc tham khảo các tài liệu và hướng dẫn chi tiết từ thienminh-autosafety.com sẽ giúp bạn có thêm kiến thức và tự tin hơn trong việc chăm sóc chiếc xe Mazda 626 của mình.
Kết Luận
Sơ đồ dây điện máy phân phối Mazda 626 là một công cụ vô giá cho bất kỳ ai muốn hiểu sâu về hệ thống đánh lửa của xe. Bằng cách nắm vững cách đọc sơ đồ, xác định các thành phần và hiểu rõ các kết nối, bạn có thể tự tin hơn trong việc chẩn đoán và khắc phục các sự cố, đảm bảo động cơ của chiếc Mazda 626 luôn hoạt động mạnh mẽ và ổn định trên mọi hành trình. Hãy luôn ưu tiên tìm kiếm sơ đồ chính xác cho đời xe của bạn và tham khảo các nguồn uy tín để có được thông tin đáng tin cậy nhất.
Cập Nhật Lúc Tháng 4 26, 2026 by Huỳnh Thanh Vi
